On my "new" touring brian - the connector is there but there is no sensor plugged into it - the last person to replace the pads obviusly thought it wasn't neededBrianmoooore wrote:On E30s with rear drum brakes, there is a short loop of wire connected to the plug of the fuel pump, etc. loom under the RH side of the rear seat cushion, which simulates the rear pad sensor.capri_rob wrote: on my turd There is no sensor on the back at all
dash warning light???
Moderator: martauto
-
capri_rob
- Married to the E30 Zone

- Posts: 9681
- Joined: Tue Feb 19, 2008 11:00 pm
- Location: South Staffordshire

e30topless said : Proper BMW's have 4 headlights, last of the run was the E30 and E34/E32 anything after that is just complete shite
- Brianmoooore
- E30 Zone Team Member

- Posts: 49358
- Joined: Mon Jan 10, 2005 11:00 pm
In that case the light will be on, unless it's been vandalised.
Thats exactly how it works on All BMW's up untill cars with CBS data (condition based serving) like the E60's E90's etc.Jhonno wrote:I thought it was a break in the circuit thing.. No grounding involved.. That is how it worked on my e36 anyway. Can't remember about the e30.
Their pad sensor wears through altering the resistance with the instument cluster working out the remaining distance left on the pads give a display counting down the miles.

I can assure you that the pad wear sensor when worn through or broken does NOT short to ground through the brake disc!
Firstly, look at the diagram above, its there in black and white!
The wire is broken and the battery voltage input is removed from the input on the instrument cluster which in turn closes the open circuit for the warning light thus putting it on!
The flickering you mention is where the two parts of the broken wire intermitantly touch untill they are worn enough to remain permanent open circuit!
Secondly, the brake disc is not dirrectly grounded to the body, its bolted to the hub which is pressed into the bearing. The resistance in the bearing is incredibly high, something like 1.2-1.5 Mega ohms! Go a take your meter and check between a good ground on the car and the brake disc!
Thirdly, a simple test you can do. Take a test lamp (a bulb with two wires attached will suffice) an attach one wire to the live battery terminal and the other wire to the brake disc.
You will find that the test lamp (or bulb) will not illuminate!
So to reitterate, THE BRAKE PAD WIRE DOES NOT GROUND THROUGH THE BRAKE DISC!
Whats even more funny is that you have explained that the light comes on by the circuit being broken (missing pad wire). The light will come on if there is a break in the circuit ANYWHERE, NOT a short to ground!
A common place for the pad wire circuit to be broken (other than missing pad sensors) is the soldered joints becoming dry.
A common place for the pad wire circuit to be broken (other than missing pad sensors) is the soldered joints becoming dry.
-
B7
- E30 Zone Team Member

- Posts: 15846
- Joined: Tue Feb 13, 2007 11:00 pm
- Location: Surrey / West Sussex
I suggest you re read the post Malcolm. At what point did Barry critisise you???daimlerman wrote:It is such a shame that a certain zoner will only use his skill and expertise to critise others....
daimlerman wrote:
System works by embedding a wire into the sensor block,when the wire wears through it shorts to earth via the brake disc,thus putting the light on.
Therefore if the wire fouls on any other part on it's journey to the sensor,such as the wheel rim or the suspension,the light will come on.In addition to this,there is a control circuit within the instrument cluster that can play up,most likely here is a large resistor mounted on the main board behind the temp gauge.
Barry replied:
The pad wire does not short to earth via the brake disc or short to earth at all.
Both pad sensors are in a loop and when the loop is broken the sensor (inside the cluster) see the change in resistance and switches the bulb (on a separate circuit) on.
B7's Motto. "If it's French, BURN IT!!!!!!"
-
daimlerman
- **BANNED**
- Posts: 15968
- Joined: Mon Feb 27, 2006 11:00 pm
- Location: Grumpy Old Man
At this post,Trevor!bss325i wrote:Its such a shame that a certain zoner continues to post up drivel and mis inform others.....daimlerman wrote:It is such a shame that a certain zoner will only use his skill and expertise to critise others....
I have held a broken sensor wire against a disc,guess what happens?
Youth is wasted on the young.
You critisised me first!daimlerman wrote:At this post,Trevor!bss325i wrote:Its such a shame that a certain zoner continues to post up drivel and mis inform others.....daimlerman wrote:It is such a shame that a certain zoner will only use his skill and expertise to critise others....
I have held a broken sensor wire against a disc,guess what happens?
A brake disc is not grounded. You are lying.
Even if you are not lying Malcom, it would come on because IT WAS BROKEN, NOT BECAUSE ITS TOUCHING THE DISC!
Read my previous post or are you not able to understand how a simple circuit works either?
Read my previous post or are you not able to understand how a simple circuit works either?
-
Jesus325iTouring
- Frog freak !

- Posts: 11356
- Joined: Sun Jan 09, 2005 11:00 pm
- Location: Omnipresent!
I still don't know,amongst the "discussion" my question has yet been answered!capri_rob wrote:Thought there was a different warning light for that ?adit wrote:stick to the subject Jesus, oh sorry, just checked the o/p and you wereJesus325iTouring wrote:I also thought the same warning light comes on when brake fluid is low?
I'll have to wait my turn adi!

X5 V8 for thrills, CRV for chills, Range Rover P38 V8 for sooooo much aggravation...
-
B7
- E30 Zone Team Member

- Posts: 15846
- Joined: Tue Feb 13, 2007 11:00 pm
- Location: Surrey / West Sussex
bss325i wrote:You critisised me first!daimlerman wrote:At this post,Trevor!bss325i wrote: Its such a shame that a certain zoner continues to post up drivel and mis inform others.....
I have held a broken sensor wire against a disc,guess what happens?![]()
A brake disc is not grounded. You are lying.
PMSL . Exactly. Malcolm YOU stated fiirst "It is such a shame that a certain zoner will only use his skill and expertise to critise others" Only then did Barry come back.
B7's Motto. "If it's French, BURN IT!!!!!!"
Yes its a separate light and its operated by a simple switch which is a float inside the reservoir.Jesus325iTouring wrote:I still don't know,amongst the "discussion" my question has yet been answered!capri_rob wrote:Thought there was a different warning light for that ?adit wrote: stick to the subject Jesus, oh sorry, just checked the o/p and you were
I'll have to wait my turn adi!
-
Jesus325iTouring
- Frog freak !

- Posts: 11356
- Joined: Sun Jan 09, 2005 11:00 pm
- Location: Omnipresent!
Thankyou Barry.
Carry on.......
Carry on.......

X5 V8 for thrills, CRV for chills, Range Rover P38 V8 for sooooo much aggravation...
-
daimlerman
- **BANNED**
- Posts: 15968
- Joined: Mon Feb 27, 2006 11:00 pm
- Location: Grumpy Old Man
I presume that it is just I that is the liar,then Barryboy?willnz wrote:As Brian and I obviously have the same misunderstanding, could you perhaps be a jolly good fellow and enlighten us in our hour of darkness?
Youth is wasted on the young.
So when do i get an apology for this frankly, rude, snotty, arrogant, condescending post.Brianmoooore wrote:I can assure you I fully understand how every aspect of the circuit works! I may not know how off of the top of my head how many Zinnobar red 325i E30s were produced during the eleventh month of 1988, or any other 'nerd' type statistics, nor do I want to, but having been a fully qualified electronics engineer for more years than you've been alive, I do understand electronic circuits, especially a relatively simple one like the circuit in question.
Have the zone know 'nerdy' type statistics. You trying to alienate them as well?
All three of you are wrong.daimlerman wrote:I presume that it is just I that is the liar,then Barryboy?willnz wrote:As Brian and I obviously have the same misunderstanding, could you perhaps be a jolly good fellow and enlighten us in our hour of darkness?
I have proved it and not only that, what more laughable is that brian has contradicted himself.
"the missing pad wire will put the light on" he said or words to that effect.
SO IF ITS MISSING, HOW IS IT SHORTING TO GROUND, VIA THE BRAKE DISC OR OTHER?!!!!!!!!!!!
Just give up!
-
beemerbird
- Married to the E30 Zone

- Posts: 8620
- Joined: Mon Mar 24, 2008 11:00 pm
- Location: Suffolk
Very well put. End of topic, I would have saidSimon13 wrote:No one is right all the time.
If it ain't broke, fix it till it is
Not until i get an apology and an admission that brake pad warning wire doesn't short to ground through the brake disc!beemerbird wrote:Very well put. End of topic, I would have saidSimon13 wrote:No one is right all the time.
Doubt i'll get it from the high and mighty Brianmoore!
-
B7
- E30 Zone Team Member

- Posts: 15846
- Joined: Tue Feb 13, 2007 11:00 pm
- Location: Surrey / West Sussex
You won't get one Barry. I think it's against his religonbss325i wrote: Not until i get an apology and an admission that brake pad warning wire doesn't short to ground through the brake disc!
Doubt i'll get it from the high and mighty Brianmoore!
B7's Motto. "If it's French, BURN IT!!!!!!"
Honestly, this thread is pathetic. I won't pretend to have any knowledge of E30 braking circuit but the comments from some of the Mods are ridiculous.
I haven't met Barry and as someone who doesn't do the whole "Meets" scene probably never will but he's posted a lot of valuable info relating to both E30s and other BMW models over the years and I've been grateful for his advice on more than a couple of occasions. He's been very harshly treated in the recent past IMO and its to his credit that he still bothers to post on here.
He is clearly passionate about the history of the marque and Brian's "nerd" comment is completely out of order. willnz' "ACTUALLY has a brain" comment above is equally offensive. Nothing like taking the moral high ground hey lads?
I haven't met Barry and as someone who doesn't do the whole "Meets" scene probably never will but he's posted a lot of valuable info relating to both E30s and other BMW models over the years and I've been grateful for his advice on more than a couple of occasions. He's been very harshly treated in the recent past IMO and its to his credit that he still bothers to post on here.
He is clearly passionate about the history of the marque and Brian's "nerd" comment is completely out of order. willnz' "ACTUALLY has a brain" comment above is equally offensive. Nothing like taking the moral high ground hey lads?
-
B7
- E30 Zone Team Member

- Posts: 15846
- Joined: Tue Feb 13, 2007 11:00 pm
- Location: Surrey / West Sussex
^^^^ +100! one of the reasons I'm so sick of this place?darkchild wrote:Honestly, this thread is pathetic. I won't pretend to have any knowledge of E30 braking circuit but the comments from some of the Mods are ridiculous.
I haven't met Barry and as someone who doesn't do the whole "Meets" scene probably never will but he's posted a lot of valuable info relating to both E30s and other BMW models over the years and I've been grateful for his advice on more than a couple of occasions. He's been very harshly treated in the recent past IMO and its to his credit that he still bothers to post on here.
He is clearly passionate about the history of the marque and Brian's "nerd" comment is completely out of order. willnz' "ACTUALLY has a brain" comment above is equally offensive. Nothing like taking the moral high ground hey lads?
Wilz? You are in a place of authority and moderators should not take sides publically, be sarcastic or generaly rude.
Malcolm? You need to read whats written before you let the past corrupt your obvious grudge with whats happened in the past.
Brian? I Honestly believe now after this and the OBC thread that you are incapable of having a simple discussion or airing your point of view without appearing as though you think you know better that everyone else and then when challenged, run away hide behind a mod. With you it's either YOUR WAY or the bloody high way.
See ya!
B7's Motto. "If it's French, BURN IT!!!!!!"
-
daimlerman
- **BANNED**
- Posts: 15968
- Joined: Mon Feb 27, 2006 11:00 pm
- Location: Grumpy Old Man
Like this,Barryboy?bss325i wrote:
Thirdly, a simple test you can do. Take a test lamp (a bulb with two wires attached will suffice) an attach one wire to the live battery terminal and the other wire to the brake disc.
You will find that the test lamp (or bulb) will not illuminate!
So to reitterate, THE BRAKE PAD WIRE DOES NOT GROUND THROUGH THE BRAKE DISC!

Looks to me that Brian,Will and myself are owed the apology......
Youth is wasted on the young.
willnz - you're a Mod and therefore should set an example. The comments in your earlier post were unnecessary and offensive. Using the
smilie to insult someone? Absolutely pathetic and should have been left in the playground when you were about 6. Referring to some forum members as "idiots" and "rabble" is also unprofessional for someone who is in a position of authority on here.
I don't know who's right and wrong as far as the brake circuit goes but to resort to petty name calling and insults is embarrassing.
Should we run a poll on it? Good grief! You're a Moderator on a retro BMW internet forum not a Member of Parliament.
I don't know who's right and wrong as far as the brake circuit goes but to resort to petty name calling and insults is embarrassing.
Should we run a poll on it? Good grief! You're a Moderator on a retro BMW internet forum not a Member of Parliament.
Last edited by darkchild on Thu Mar 24, 2011 10:18 am, edited 1 time in total.
-
capri_rob
- Married to the E30 Zone

- Posts: 9681
- Joined: Tue Feb 19, 2008 11:00 pm
- Location: South Staffordshire
So back on topic - in answer to the OP what it boils down to is that when the pads get low the sensor will detect this ( by whatever means - the OP probably doesn't need to know the technical data ), the light will then flicker and then come on permanently.
At this point there is probably still plenty of meat left on the pads, but really they should be replaced ASAP.
So
Q : My brake pad warning light has come on - what do I do ?
A : Check front & Rear pads & Sensors - And if when you take the wheels off the sensors are nowhere near the disk and the pads have loads left on them then come back to the zone and further assistance will follow. If the pads look worn replace them together with new sensors and in 99% of cases that will put the light out and you will have fresh new brakes.
HTH
At this point there is probably still plenty of meat left on the pads, but really they should be replaced ASAP.
So
Q : My brake pad warning light has come on - what do I do ?
A : Check front & Rear pads & Sensors - And if when you take the wheels off the sensors are nowhere near the disk and the pads have loads left on them then come back to the zone and further assistance will follow. If the pads look worn replace them together with new sensors and in 99% of cases that will put the light out and you will have fresh new brakes.
HTH

e30topless said : Proper BMW's have 4 headlights, last of the run was the E30 and E34/E32 anything after that is just complete shite
- Brianmoooore
- E30 Zone Team Member

- Posts: 49358
- Joined: Mon Jan 10, 2005 11:00 pm
I don't know where you get your data from, Barry but, on your advice, I did stick the meter across 'a good body earth' and the brake disc on the two E30s in my workshop at the moment.
Results were: 15.04 and 21.06 ohms (not Mohms or kohms) on one and 2.04 and 6.08 ohms on the other.
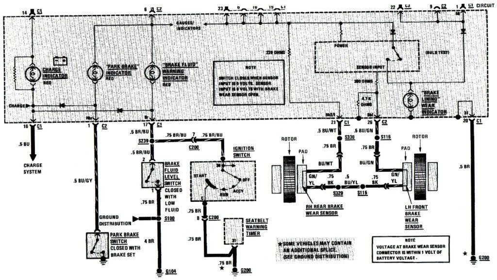
BMW's circuit diagram, which you have kindly published for us, is accurate as far as it goes, but is incomplete. Inside the cluster it shows a little dotted rectangular box, the contents of which BMW have decreed that their spanner monkeys need know nothing about.
This box contains an electronic circuit, which I have the circuit diagram for, and fully understand how it works.
There is a PNP transistor (BC322) with a silicon diode connected in series with its emitter to provide a 0.6volt offset at the emitter. A 4.7k pull up resistor pulls the base voltage towards zero, turning on the transistor, and lighting the bulb in series with its collector.
The infamous 220 ohm (the one with dry joints that Barry alludes to) is connected to 12 volts+ at one end and to pin 21 of the blue cluster plug at the other. The loop which includes the pad sensors is connected between this pin at the cluster and pin 26 of the white plug, which connects top the base of the transistor.
So we now have a transistor with its emitter held at 0.6 volts below 12 volts+, and its base at (220 x 12)/4700 volts, which will firmly hold the transistor, and bulb, off.
The transistor will begin to conduct when the total resistance to earth from the loop drops below about 2200 ohms, which, in parallel with the 4700 ohm resistor already in the circuit, means that the light will glow when the resistance to earth from the pad sensors drops below around 4000 ohms.
Or, in other words, the pad light will come on initially and intermittently when the wire in the sensor, or anywhere else in the loop is shorted to earth by a resistance of 4000 ohms or less, whether it's by the brake disc, the inside of a wheel rim, or anywhere else. Once the loop is broken, the base of the transistor loses the hold off voltage, and the light will remain on regardless, unless the appropriate end of the broken loop is connected to a voltage of greater than about 10.5 volts.
I apologise to members of this forum for having to bore you with the above, but certain members just don't know when to stop digging, however deep the pit they are in has become.
Results were: 15.04 and 21.06 ohms (not Mohms or kohms) on one and 2.04 and 6.08 ohms on the other.
BMW's circuit diagram, which you have kindly published for us, is accurate as far as it goes, but is incomplete. Inside the cluster it shows a little dotted rectangular box, the contents of which BMW have decreed that their spanner monkeys need know nothing about.
This box contains an electronic circuit, which I have the circuit diagram for, and fully understand how it works.
There is a PNP transistor (BC322) with a silicon diode connected in series with its emitter to provide a 0.6volt offset at the emitter. A 4.7k pull up resistor pulls the base voltage towards zero, turning on the transistor, and lighting the bulb in series with its collector.
The infamous 220 ohm (the one with dry joints that Barry alludes to) is connected to 12 volts+ at one end and to pin 21 of the blue cluster plug at the other. The loop which includes the pad sensors is connected between this pin at the cluster and pin 26 of the white plug, which connects top the base of the transistor.
So we now have a transistor with its emitter held at 0.6 volts below 12 volts+, and its base at (220 x 12)/4700 volts, which will firmly hold the transistor, and bulb, off.
The transistor will begin to conduct when the total resistance to earth from the loop drops below about 2200 ohms, which, in parallel with the 4700 ohm resistor already in the circuit, means that the light will glow when the resistance to earth from the pad sensors drops below around 4000 ohms.
Or, in other words, the pad light will come on initially and intermittently when the wire in the sensor, or anywhere else in the loop is shorted to earth by a resistance of 4000 ohms or less, whether it's by the brake disc, the inside of a wheel rim, or anywhere else. Once the loop is broken, the base of the transistor loses the hold off voltage, and the light will remain on regardless, unless the appropriate end of the broken loop is connected to a voltage of greater than about 10.5 volts.
I apologise to members of this forum for having to bore you with the above, but certain members just don't know when to stop digging, however deep the pit they are in has become.
- brettE30cab
- E30 Zone Regular

- Posts: 705
- Joined: Mon Feb 07, 2005 11:00 pm
Legend!!!!!!!!!!!!!!!!
I wont (and haven't throughout this thread) result to insulting, snotty arrogant behavior (at this point in time) and i'll keep it on topic, unlike willnz.
Brian, would you be so kind as to post up said diagram us spanner monkeys
need no nothing about?
Brian, would you be so kind as to post up said diagram us spanner monkeys
-
B7
- E30 Zone Team Member

- Posts: 15846
- Joined: Tue Feb 13, 2007 11:00 pm
- Location: Surrey / West Sussex
At no point did I state who was right or who was wrong. Once again you go straight on the attack and YOU ARE A MOD???????willnz wrote:So, let me get this right, Barry can publicly say we (Malcolm, Brian and myself)are all wrong, take the high ground, and because I am a mod, I must just sit and take it?? When he has no idea what he is talking about in this instance? Hahahahaha!
Brian and I do know what we are talking about in this case, Barry is under the delusion that he is all-knowing and chooses to belittle others publicly. He really needs to learn when to shut up!
Yes Barry does know some useful stuff, pity he spend so much of his time on this forum destructively.
I came onto this forum to share my knowledge of things BMW, and have helped hundreds of people solve their problems. I didnt ask to be a mod, I was asked. Sadly I didnt realise I would have to deal with a few that are just total rabble. I only discovered them when I ventured out of the tech section, not having bothered with the other sections before then. But I am here now and will not let the few idiots and rabble spoil it for the majority out there that are very grateful for the help that Brian and I (and many others) dish out free of charge.
Without Brian, this forum would blunder around like I see so many other BMW forums, who dont have people with an extensive knowledge like Brian, giving bad and wrong information. I dont see Barry handing out even a tiny fraction of the help Brian does. But he is a champion at dishing out muck. Sad!
So who do you all want? Barry and his gang or the rest of us who just want to get on with it without all the aggro that they dish up?
Should we run a poll on it? I will go if that is what the majority want, but I certainly wont put up with the b*ll*cks Barry and his crew try to dish up on me and other useful members of this forum.
At no point has Barry been destructive on this post or recently that I can recall.
Maybe you didn't ask to be a mod. But you needed have said yes either. I didn't when I was asked for this very reason. The petty arguments that ensue and the fact that I would end up (as you have in this instance) taking sides. Theres a strong possibility I would also have lost some good mates in the process. I wasn't prepared for either of those things to happen. You obviously haven't thought it through!
Run a poll? Nice attitude!
B7's Motto. "If it's French, BURN IT!!!!!!"


